Сообщение Princess » 14 дек 2021, 04:07
Сегодня открываю раздел на форуме, который хочу посвятить сбору, и накоплению информации, а так же экспериментам по теме водородной топливной ячейки Стэнли Мэйера.
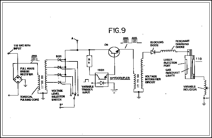
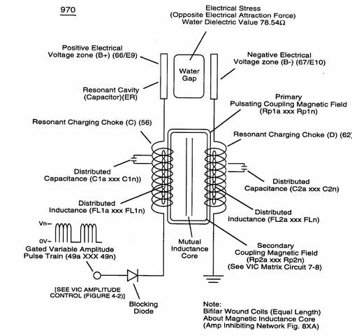
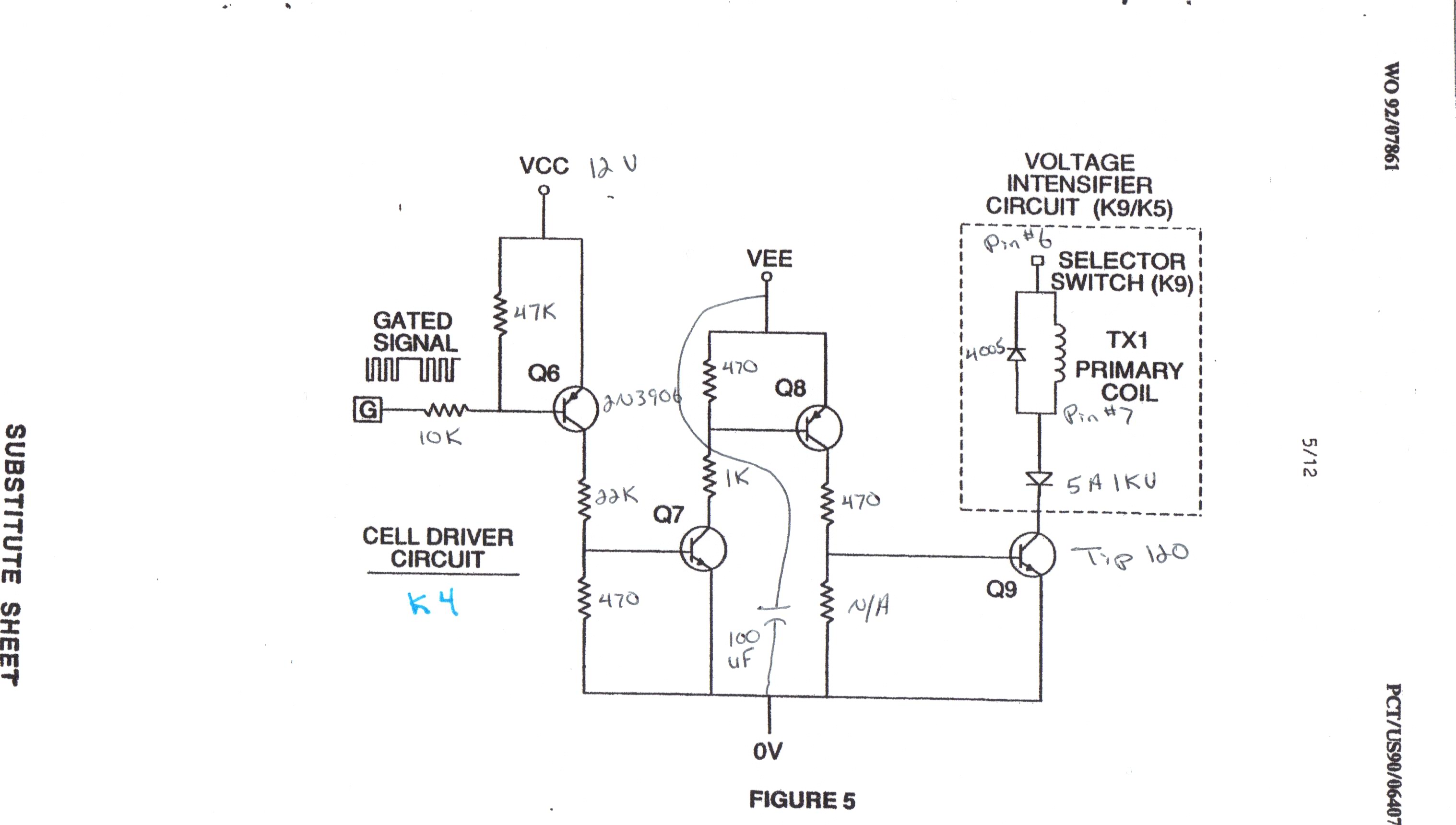
Тема весьма перспективная, при этом вся информация лежит на поверхности. А с недавнего времени появился полный архив работ Стэнли Мэйера, правда об этом архиве мало кто знает. Поэтому постараюсь восполнить этот пробел.
- Вложения
-

-

-

-

-

Сегодня открываю раздел на форуме, который хочу посвятить сбору, и накоплению информации, а так же экспериментам по теме водородной топливной ячейки Стэнли Мэйера.
Тема весьма перспективная, при этом вся информация лежит на поверхности. А с недавнего времени появился полный архив работ Стэнли Мэйера, правда об этом архиве мало кто знает. Поэтому постараюсь восполнить этот пробел.